Diplominiai darbai

Nenutrūkstamo alaus fermentacijos proceso automatizavimas

9.6   (3 atsiliepimai)
Nenutrūkstamo alaus fermentacijos proceso automatizavimas 1 puslapis
Nenutrūkstamo alaus fermentacijos proceso automatizavimas 2 puslapis
Nenutrūkstamo alaus fermentacijos proceso automatizavimas 3 puslapis
Nenutrūkstamo alaus fermentacijos proceso automatizavimas 4 puslapis
Nenutrūkstamo alaus fermentacijos proceso automatizavimas 5 puslapis
Nenutrūkstamo alaus fermentacijos proceso automatizavimas 6 puslapis
Nenutrūkstamo alaus fermentacijos proceso automatizavimas 7 puslapis
Nenutrūkstamo alaus fermentacijos proceso automatizavimas 8 puslapis
Nenutrūkstamo alaus fermentacijos proceso automatizavimas 9 puslapis
Nenutrūkstamo alaus fermentacijos proceso automatizavimas 10 puslapis
Nenutrūkstamo alaus fermentacijos proceso automatizavimas 11 puslapis
Nenutrūkstamo alaus fermentacijos proceso automatizavimas 12 puslapis
Nenutrūkstamo alaus fermentacijos proceso automatizavimas 13 puslapis
Nenutrūkstamo alaus fermentacijos proceso automatizavimas 14 puslapis
Nenutrūkstamo alaus fermentacijos proceso automatizavimas 15 puslapis
Nenutrūkstamo alaus fermentacijos proceso automatizavimas 16 puslapis
Nenutrūkstamo alaus fermentacijos proceso automatizavimas 17 puslapis
Nenutrūkstamo alaus fermentacijos proceso automatizavimas 18 puslapis
Nenutrūkstamo alaus fermentacijos proceso automatizavimas 19 puslapis
Nenutrūkstamo alaus fermentacijos proceso automatizavimas 20 puslapis
www.nemoku.lt
www.nemoku.lt
Aukščiau pateiktos peržiūros nuotraukos yra sumažintos kokybės. Norėdami matyti visą darbą, spustelkite peržiūrėti darbą.
Ištrauka

1. Sudaryti pasirinktojo proceso technologijos aprašą, pagrindžiant kiekvieno automatizavimo taško būtinumą.
2. Sudaryti proceso automatizavimo schemą ir aprašyti jos veikimą.
3. Sudaryti 4 sistemų ryšių schemas aprašyti jų veikimą.
4. Sudarytoms 4 ryšių schemoms parinkti reikalingus prietaisus ir įtaisus.
5. Vienos automatinio reguliavimo sistemos objektui sudaryti matematinį modelį.
6. Apskaičiuoti objektą veikiančius trikdžius, išrinkti didžiausią ir parinkti tinkamą reguliavimo dėsnį.
7. Apskaičiuoti reguliatoriaus derinimo parametrus.
8. Ištirti valdymo sistemos pareinamuosius procesus.
Grafinė dalis
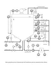
1. Proceso automatizavimo schema.
2. Keturių sistemų ryšių schemos.
3. Vienos sistemos principinė elektrinė schema.
4. Sistemos pereinamųjų procesų kreivės.
1. Įvadas
Alaus gamybos linija žymiai pasikeitė per dešimt metų. Smulkios alaus daryklos, kur dauguma gamybos operacijų buvo vykdomos rankiniu būdu, visiškai paseno. Gamybos linija buvo gremėzdiška ir neefektyvi. Visi procesai mažose alaus daryklose buvo valdomi bei reguliuojami pačio aludario ir keliolikos kvalifikuotų darbuotojų, kurie paleisdavo bei stabdydavo mašinas, sukinėdavo sklendes, valydavo vamzdynus, įrangą. Ir taip viską darydavo cikliškai. Alaus paklausa didėjo. Reikėjo plėsti gamybą, todėl geriausias variantas buvo mažų gamyklėlių susijungimas į didesnes. Kita dalis smulkių alaus daryklų pradėjo bankrutuoti dėl to kad, gamybos kaštai mažose daryklose buvo žymiai didesni negu didelėse. Vystantis masinei gamybai, reikėjo užtikrinti aukštą produkcijos kokybę, prekė turėjo atitikti tarptautinius higienos reikalavimus.
Reikėjo vis didesnių talpų ir didesnio jų kiekio, vamzdynai, vykdymo mechanizmai turėjo būti sudėtingesni. Didelę dalį elektros variklių, turbinų, siurbiu, konvejerių reikėjo įjunginėti bei išjunginėti. Visa tai padidino gamybos kaštus. Padidėjo operacijų skaičius, kur kiekvienai jų reikėjo atskiro darbininko rankiniam valdymui, kintamųjų bei parametrų matavimui. Reikėjo pastoviai stebėti vidines procesų būsenas, daug kartų matuoti įėjimo/išėjimo kintamuosius. Šis darbas žmogui buvo per sunkus. Dėl mažos klaidos matuojant ar reguliuojant buvo galima pridaryti labai didelių nuostolių. Kiekvienas alaus technologijos žingsnis turėjo vykti tam tikrą nustatytą laiką. Kad būtų užtikrinta produkto kokybė, reikėjo stabiliai palaikyti proceso parametrus. Norint palaikyti tam tikras CO2, substrato, biomasės, deguonies, alkoholio koncentracijas tirpaluose, kintamieji turėjo kisti nustatytose ribose.
Reikėjo ieškoti gamybos būdo, kuris patenkintų...

Daugiau informacijos...

Šį darbą sudaro 4641 žodžiai, tikrai rasi tai, ko ieškai!

Turinys
  • 1.Užduotis 3
  • 2.Technologinis aprašas 4
  • 3.Automatizavimo schemos veikimo aprašas 6
  • 4.Eksperimentinis objekto reakcijos kreivės gavimas 6
  • 5.Objekto reakcijos kreivės aproksimavimas 8
  • 6.Objekto reakcijos kreivės aproksimavimas inžineriniu metodu, 1-os eilės perdavimo funkcija 9
  • 7.Objekto reakcijos kreivės aproksimavimas inžineriniu metodu, 2-os eilės perdavimo funkcija 9
  • 8.Objekto reakcijos kreivės aproksimavimas plotų (simujų) metodu 10
  • 9.Geriausiai objekto reakcijos kreivę aproksimuojančios perdavimo funkcijos nustatymas mažiausių kvadratų metodu 12
  • 10.Trikdžių skaičiavimas 15
  • 11.ARS struktūrinė schema 16
  • 12.Reguliavimo dėsnio parinkimas 16
  • 13.Grafinis – analizinis reguliatoriaus derinimo parametrų apskaičiavimo metodas 17
  • 14.Išvados 21
  • 15.Literatūra 22

★ Klientai rekomenduoja


Šį rašto darbą rekomenduoja mūsų klientai. Ką tai reiškia?

Mūsų svetainėje pateikiama dešimtys tūkstančių skirtingų rašto darbų, kuriuos įkėlė daugybė moksleivių ir studentų su skirtingais gabumais. Būtent šis rašto darbas yra patikrintas specialistų ir rekomenduojamas kitų klientų, kurie po atsisiuntimo įvertino šį mokslo darbą teigiamai. Todėl galite būti tikri, kad šis pasirinkimas geriausias!

Detali informacija
Darbo tipas
Lygis
Universitetinis
Failo tipas
Word failas (.doc)
Apimtis
35 psl., (4641 ž.)
Darbo duomenys
  • Pramonės ir gamybos diplominis darbas
  • 35 psl., (4641 ž.)
  • Word failas 774 KB
  • Lygis: Universitetinis
www.nemoku.lt Atsisiųsti šį diplominį darbą
Privalumai
Pakeitimo garantija Darbo pakeitimo garantija

Atsisiuntei rašto darbą ir neradai jame reikalingos informacijos? Pakeisime jį kitu nemokamai.

Sutaupyk 25% pirkdamas daugiau Gauk 25% nuolaidą

Pirkdamas daugiau nei vieną darbą, nuo sekančių darbų gausi 25% nuolaidą.

Greitas aptarnavimas Greitas aptarnavimas

Išsirink norimus rašto darbus ir gauk juos akimirksniu po sėkmingo apmokėjimo!

Atsiliepimai
www.nemoku.lt
Dainius Studentas
Naudojuosi nuo pirmo kurso ir visad randu tai, ko reikia. O ypač smagu, kad įdėjęs darbą gaunu bet kurį nemokamai. Geras puslapis.
www.nemoku.lt
Aurimas Studentas
Puiki svetainė, refleksija pilnai pateisino visus lūkesčius.
www.nemoku.lt
Greta Moksleivė
Pirkau rašto darbą, viskas gerai.
www.nemoku.lt
Skaistė Studentė
Užmačiau šią svetainę kursiokės kompiuteryje. :D Ką galiu pasakyti, iš kitur ir nebesisiunčiu, kai čia yra viskas ko reikia.
Palaukite! Šį darbą galite atsisiųsti visiškai NEMOKAMAI! Įkelkite bet kokį savo turimą mokslo darbą ir už kiekvieną įkeltą darbą būsite apdovanoti - gausite dovanų kodus, skirtus nemokamai parsisiųsti jums reikalingus rašto darbus.
Vilkti dokumentus čia:

.doc, .docx, .pdf, .ppt, .pptx, .odt